乐鱼官方端网站登录入口位于成都市武侯大道顺江段73号武侯新城,周边以工厂企业为主。公司占地100亩,总建筑面积54007平方米。主导产品为“乐鱼leyu(中国)”牌系列电热蚊香片、电热液体蚊香等乐鱼官方端网站登录入口防疫卫生用品和“乐鱼leyu(中国)”牌系列电热毯、暖手器等家用取暖器具产品。
公司高度重视环境管理,2006年搬迁到武侯新城以来,水、大气、噪声等排放指标经环境监测部门测试,均符合国家和地方法律法规要求,未发生过环境污染事件。公司已通过ISO14001环境管理体系认证,每年顺利通过环境管理体系工厂监督复查。目前公司正致力于质量、环境管理体系的持续改进,努力使公司朝着质量、环境双优企业的方向发展
环保承诺
把提高企业市场竞争能力,最大限度地减少环境污染,合理利用能源、资源作为公司的发展理念。为此我们承诺:
遵守环保法规,提升环境意识。
努力节能降耗,落实环境指标。
实施环境控制,持续改进提高。
排污情况介绍
主要污染物产出情况:
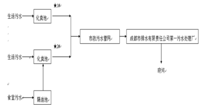
废水:公司在生产过程中无生产废水排放,仅有生活污水排放,主要产生于职工洗手、洗澡、卫生间清洗和食堂用水等。食堂污水先经隔离池处理后,再与其它生活污水一同进入化粪池处理后,经武侯新城污水管网,直接进入三环路城市污水管网,然后经成都市排水有限责任公司第一污水处理厂处理后,最终排入府河。
噪声:公司的噪声主要为生产设备和辅助设备产生的机械噪声,主要声源有挤塑机、冲床、压力机、风机等。公司采用减震、厂房隔声、吸声等措施进行降噪处理。
废气:公司的废气排放量较少,主要是在生产过程中产生的电子元器件焊接烟气、职工食堂产生的餐饮油烟(每天只有中餐)和一台生活锅炉产生的烟气。公司采用抽风系统将废气引至各车间顶楼排放。焊接烟气经15米高排气筒直接排入大气环境。餐饮油烟经油烟净化设施处理后经10米高排气筒排入大气环境。锅炉以天然气为燃料,产生的锅炉烟气直接排入大气环境。
固废:公司生产过程中产生的固废主要是各类报废原材料。废电源线、废包装材料均由废旧物资公司回收。生活垃圾及化粪池污泥由市政环卫部门清运、处理。废旧铅酸蓄电池、蚊香片、废机油、含油废物、废滤芯器、机油格、环氧树脂废料、废弃电路板及边角料、有机溶剂、过期化学品、过滤芯棒(网)、废包装桶、废乳化液、废活性炭、塑料、纸板、锯末等危险废物委托第三方有危废资质公司处置。
公司《排放污染物许可证》(证书编号:川环许A武2280)排放主要污染物种类及浓度:PH:6~9;SS:400mg/L;COD:500mg/L;NH3-N:45mg/L;BOD5:300mg/L;动植物油:100mg/L;LAS:20mg/L;二氧化硫:100mg/ m³;氮氧化物:400mg/m³。
噪声:昼间:65dBA。
雨污分流情况介绍
给排水
1、给水
公司供水为自来水,由城市自来水管网直接供给。市政给水管网接入公司给水管道直径为DN300,总的生活用水能满足水量、水压要求。给水系统包括生活给水系统、消防给水系统、浇洒绿地等用水系统。
2、排水系统、雨水系统
公司排水采用雨水、污水分设排水管网的分流制排水系统。雨水经DN500mm的雨水管道进入城市雨水管网。污水经地埋式污水处理设施处理后接入排污管管径为DN400mm的武侯新城水管网,然后进入三环路城市污水管网,排入成都市第一污水处理厂处理后,最终排入府河。
污水处理工艺
公司2020年环境监测报告
锅炉废气检测结果及评价标准
|
检测点位 |
检测项目 |
06月15日 |
排放限值 |
||||
|
1次 |
2次 |
3次 |
均值 |
||||
|
1#蒸汽锅炉(0.7T/h)废气排放筒 |
标干流量(m³/h) |
427 |
438 |
443 |
-- |
-- |
|
|
含氧量(%) |
5.8 |
6.2 |
6.4 |
6.1 |
-- |
||
|
颗粒物 |
实测浓度(㎎/m³) |
未检出 |
未检出 |
未检出 |
未检出 |
-- |
|
|
折算浓度(㎎/m³) |
未检出 |
未检出 |
未检出 |
未检出 |
20 |
||
|
二氧化硫(SO2) |
实测浓度(㎎/m³) |
未检出 |
未检出 |
未检出 |
未检出 |
-- |
|
|
折算浓度(㎎/m³) |
未检出 |
未检出 |
未检出 |
未检出 |
50 |
||
|
氮氧化物(NOx) |
实测浓度(㎎/m³) |
11 |
11 |
11 |
11 |
-- |
|
|
折算浓度(㎎/m³) |
13 |
13 |
13 |
13 |
150 |
||
|
评价依据标准 |
《锅炉大气污染物排放标准》(GB13271-2014)表3中燃气锅炉 |
||||||
废水检测结果及评价标准
单位:㎎/L
|
检测点位 |
检测项目 |
06月15日 |
排放限值 |
|||
|
1次 |
2次 |
3次 |
均值 |
|||
|
废水总排口 |
PH(无量纲) |
7.25 |
7.87 |
7.74 |
-- |
6~9 |
|
化学需氧量(COD) |
271 |
286 |
302 |
286 |
500 |
|
|
悬浮物 |
124 |
117 |
106 |
116 |
400 |
|
|
氨氮(NH3-N) |
31.1 |
40.0 |
44.8 |
38.6 |
-- |
|
|
五日生化需氧量(BOD5) |
92.4 |
97.1 |
95.6 |
95.0 |
300 |
|
|
阴离子表面活性剂 |
0.72 |
1.75 |
2.37 |
1.61 |
20 |
|
|
动植物油 |
3.20 |
9.27 |
7.93 |
6.80 |
100 |
|
|
评价标准依据 |
《污水综合排放标准》(GB8978-1996)表4中三级标准 |
|||||
噪声检测结果及评价标准
单位:dB(A)
|
编号 |
检测点位 |
主要声源 |
06月15日 |
排放限值 |
|
昼间 |
||||
|
1# |
西厂界外1m(装配车间北面) |
装配车间噪声 |
61 |
65 |
|
2# |
西厂界外1m(装配车间南面) |
装配车间噪声 |
59 |
|
|
3# |
南厂界外1m(冷却塔南面) |
冷却塔噪声 |
60 |
|
|
4# |
东厂界外1m(宿舍对应处) |
生产噪声 |
53 |
|
|
5# |
东厂界外1m(锅炉对应处) |
生产噪声 |
55 |
|
|
6# |
东厂界外1m(食堂对应处) |
抽油烟机风机噪声 |
57 |
|
|
7# |
北厂界外1m(后大门处) |
车辆噪声 |
62 |
|
|
8# |
南厂界外1m(正大门处) |
车辆噪声 |
64 |
|
|
评价依据标准 |
《工业企业厂界环境噪声排放标准》(GB12348-2008)表1中3类 |
|||
|
备注 |
夜间不生产 |
|||
有组织废气检测结果及评价标准
|
编号 |
检测 点位 |
检测项目 |
06月15日 |
排放限值 |
|||||
|
1次 |
2次 |
3次 |
4次 |
均值 |
|||||
|
2# |
移印工序废气排放筒(排气筒高度30.0m) |
标干流量(㎎/ m³) |
2051 |
1969 |
1975 |
2049 |
-- |
-- |
|
|
苯 |
排放浓度(㎎/ m³) |
0.086 |
0.238 |
0.233 |
-- |
0.186 |
1 |
||
|
排放速率(kg/h) |
1.76×10-4 |
4.69×10-4 |
4.60×10-4 |
-- |
3.68×10-4 |
1.2 |
|||
|
甲苯 |
排放浓度(㎎/ m³) |
0.153 |
0.210 |
0.221 |
-- |
0.195 |
3 |
||
|
排放速率(kg/h) |
3.14×10-4 |
4.13×10-4 |
4.36×10-4 |
-- |
3.88×10-4 |
4.1 |
|||
|
二甲苯 |
排放浓度(㎎/ m³) |
0.144 |
0.195 |
0.207 |
-- |
0.182 |
12 |
||
|
排放速率(kg/h) |
2.95×10-4 |
3.84×10-4 |
4.09×10-4 |
-- |
3.63×10-4 |
5.0 |
|||
|
挥发性有机物(非甲烷总烃) |
排放浓度(㎎/ m³) |
1.10 |
1.09 |
0.98 |
1.06 |
1.06 |
60 |
||
|
排放速率(kg/h) |
2.26×10-3 |
2.15×10-3 |
1.94×10-3 |
2.17×10-3 |
2.13×10-3 |
20 |
|||
|
评价标准 |
《四川省固定污染源大气挥发性有机物排放标准》(DB51/2377-2017)表3印刷行业 |
||||||||
|
备注 |
挥发性有机物按《四川省固定污染源大气挥发性有机物排放标准》(DB51/2377-2017)要求测定非甲烷总烃(以碳计) |
||||||||